电池行业质量追踪码赋码检测解决方案
一、 解决方案背景
电池行业的质量追踪已经成为行业的标准规范。各电池生产企业无不需要为电池进行质量追踪码的赋码与管理。但由于目前并没有行业标准,而各家企业对编码的标准的要求不同,无论编码规则还是赋码载体的不同都给电池生产企业带来了很多困惑,因此易溯科技推出电池行业质量追踪码赋码与编码采集解决方案,以下简称“易溯赋采”解决方案或者“赋采”系统,意在帮助企业快速影响客户的变化的要求。
二、 解决方案概述
易溯科技“赋采”解决方案由2部分组成:
1、赋码:即控制标识设备完成追踪码的赋码工作。
2、采码:赋完码后,系统对所赋编码进行采集与校验,并对编码进行管理。
三、 解决方案详细说明
1、 编码规则定义
易溯“赋采”系统可以根据企业的需求自行定义编码规则,而无需重新开发软件。无论是批号、日期、线号、序列码、自定义码等,系统都可以支持,可由易溯专业授权人员进行配置即可实现。
2、 赋码载体
易溯“赋采”系统可以支持各类条码:包括Code128, EAN128, 二维码(datamatrix)39码以及其它国际标准码等。

3、 标识设备控制
易溯“赋采”可支持各类标识设备:激光机、喷码机、印贴一体机等。而且可以支持不同品牌,不同型号的设备。目前可支持的品牌包括多米诺、伟迪捷、依玛仕、日立等。
“赋采”系统既可控制单机工作,也可以控制多机同时工作,更能够满足不同品牌,不同型号的设备混合搭配工作。
“赋采”系统在控制设备的同时,对设备可能出现的问题进行报警。比如双机双码不对应,重码等。
4、 数据采集与管理
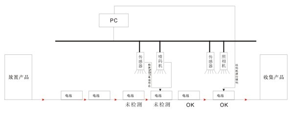
易溯“赋采”系统在完全赋码后,还可同步进行数据的采集与校验。目前在电池行业,主要有两种工作模式:
a) 边赋码边采集校验

如上图所示,系统控制喷码机完成赋码,然后进行数据的采集与检验,并对采集上来的编码进行数据管理。
b) 集中采集检验

备注:将电池装在一个托盘里,一次性采集与检验所有电池上的编码。
该系统可以支持的采集设备包括工业条码采集器、二维码采集器、机器视觉、各种手持扫描枪等。支持的品牌包括:

校验内容包括:漏码、重码、编码无法读取、编码错误、多码组合以及为客户定制的特殊需求等。 |